1、產品概述
26G高頻
雷達液位計測量儀表,測量最大距離可達80米。天線被進一步優化處理,新型快速的微處理器可以進行更高速率的信號分析處理,使得儀表可以用于反應釜、固體料倉等一些復雜的測量條件。NYRD-PB設計特殊結構的天線,使得應用的場合更加廣泛。
測量原理
雷達物位天線發射較窄的微波脈沖,經天線向下傳輸。微波接觸到被測介質表面后被反射回來再次被天線系統接收,將信號傳輸給電子線路部分自動轉換成物位信號(因為微波傳播速度極快,電磁波到達目標并經反射返回接收器這一來回所用的時間幾乎是瞬間的)。
A 量程設定
B 低位調整
C 高位調整
D 盲區范圍
測量的基準面是:螺紋底面或法蘭的密封面。
注:使用雷達物位計時,務必保證最高料位不能進入測量盲區(圖中D所示區域)。
26G錐面雷達液位計
特點:
● 天線尺寸小,便于安裝;非接觸雷達,無磨損,無污染。
● 幾乎不受腐蝕、泡沫影響;幾乎不受大氣中水蒸氣、溫度和壓力變化影響。
● 嚴重粉塵環境對高頻物位計工作影響不大。
● 波長更短,對在傾斜的固體表面有更好的反射。
● 波束角小,能量集中,增強了回波能力的同時又有利于避開干擾物。
● 測量盲區更小,對于小罐測量也會取得良好的效果。
● 高信噪比,即使在波動的情況下也能獲得更優的性能。
● 高頻率,是測量固體和低介電常數介質的最佳選擇。
2、儀表介紹
產品特征:四氟錐面天線
典型應用:液體、粉料、衛生等級高的場合
易結晶、結露、易粘附油煙灰塵等場合
測量范圍: 40米
天線材質:PTFE(可選)
精 度: ±5mm
過程溫度: -40~260℃
過程壓力: -0.1~4.0Mpa
電 源:24vDC(兩線、四線)
信號輸出:4~20mA/Har(兩線/四線)
RS485/Modbus
過程連接:法蘭(≥DN50可選)
防護等級: IP67
頻率范圍: 26GHz
防護等級:IP67
防爆等級: Exia ⅡC T6 Ga/ Exd ia IIC T6 Gb
現場顯示:●ED(標配)
電纜入口:M20*1.5,½ NPT(可選)
外殼材質:鑄鋁、304不銹鋼(可選)
3、安 裝要求
●
安裝指導
安裝在直徑的1/4處或1/6處。
注:距離罐壁最小距離應為200mm。
注:①基準面
②容器中央或對稱軸
● 可裝在罐頂正中間,
可保證測量到容器底部。

● 龍吊門安裝方式
塑料喇叭天線也可以通過龍吊門的方式進行固定安裝。
●
典型的錯誤安裝:
Ø 錐形罐不能安裝在入料口的上方。
同時注意:室外安裝時應采取遮陽、防雨措施。
①正確 ②錯誤
Ø 當罐中有障礙物影響測量時,要加裝反射板才能正常測量。
①正確 ②錯誤
● RD-PB導波管測量
不能通過導波管測量粘附性的介質。
對于帶表壓或低壓的容器,應該在螺紋的過程連接處加上密封圈。要檢查密封材料對于被測介質是否穩定。傳感器的最大允許壓力見傳感器上面的名牌。
● 接管要求:末端應該磨平、無毛刺。如果可能要磨圓。
一般沒有的特殊要求,只要保證安裝短管≤70cm就可以。
天線不用伸入到短管外。
4、電氣連接
●
供電電壓
(4~20) mA/HART(兩線制) 供電電源和輸出電流信號共用一根兩芯屏蔽電纜線。具體供電電壓范圍參見技術數據。對于本安型須在供電電源與儀表之間加一個安全柵。
(4~20) mA/HART(四線制) 供電電源和電流信號分開,各自分別使用一根兩芯屏蔽電纜線。具體供電電壓范圍參見技術數據。
RS485/Modbus 供電電源和Modbus信號線分開各自分別使用一根兩芯屏蔽電纜線,具體供電電壓范圍參見技術數據。
●
連接方式
24V 兩線制接線圖如下:
220V 四線制接線如下圖:
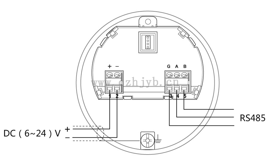
24V RS485/Modbus接線圖如下:
●
安全指導
請遵守當地電氣安裝規程的要求!
請遵守當地對人員健康和安全的規程要求。所有對儀表電氣部件的操作必須由經過正規培訓的專業人員完成。
請檢查儀表的銘牌確保產品規格符合您的要求。請確保供電電壓與儀表銘牌上的要求一致。
●
防護等級
本儀表完全滿足防護等級IP66/67的要求,請確保電纜密封頭的防水性。如下圖:
如何確保安裝滿足IP67的要求:
請確保密封頭未受損。
請確保電纜未受損。
請確保所使用的電纜符合電氣連接規范的要求。
在進入電氣接口前,將電纜向下彎曲,以確保水不會流入殼體,見①
請擰緊電纜密封頭,見②
請將未使用的電氣接口用盲堵堵緊,見③
5、儀表調試
● 三種調試方法:
① 顯示/按鍵
② 上位機調試
③ HART手持編程器
● 顯示/按鍵
通過顯示屏幕上的4個按鍵對儀表進行調試。調試菜單的語言可選。調試后,一般就只用于顯示,透過玻璃視窗可以非常清楚地讀出測量值。
顯示/按鍵① 液晶顯示② 按鍵
● 上位機調試
通過HART與上位機相連
① RS232接口/或USB接口
② 雷達物位計
③ HART適配器
④ 250Ω電阻c
● HART 手持編程器編程
① HART手持編程器
② 雷達物位計
③ 250Ω電阻
6、結構尺寸 (單位: mm)
● 表殼
● 外觀尺寸
NYRD-PB
法蘭 |
X |
K |
D |
Y |
DN50 PN10 |
44 |
125 |
165 |
8 |
DN80 PN10 |
44 |
180 |
200 |
14 |
DN100 PN16 |
44 |
180 |
220 |
14 |
DN150 PN16 |
44 |
240 |
285 |
14 |
備注:其它尺寸可以定制。 |
● 法蘭選型
7、技術參數
外 殼
外殼和外殼蓋之間的密封 硅橡膠
外殼視窗 聚碳酸酯
接地端子 不銹鋼
供電電壓
兩線制 標準型 (16~26) V DC
本安型 (21. 6~26. 4) V DC
功耗 max 22. 5mA / 1W
允許紋波
- <100Hz Uss < lV
- (100~100K) Hz Uss < l0mV
電纜參數
電纜入口/插頭 1個M20xl.5電纜入口
1個盲堵M20xl.5
接線端子 導線橫截面2.5mm²
輸出參數
輸出信號 (4~2 0) mA
通訊協議 HART
分辨率 1. 6μA
故障信號 電流輸出不變;
20. 5mA
22mA;
3.9mA
積分時間 (0~50)s,可調
盲區 天線末端
最大測量距離 40米
微波頻率 26GHz
通訊接口 HART通訊協議
測量間隔 大約1秒(取決于參數設置)
調整時間 大約1秒(取決于參數設置)
顯示分辨率 1mm
工作存儲及運輸溫度 (-40~100) ℃
過程溫度(天線部分的溫度) (-40~260)℃
壓力 Max. 4MPa
耐震 機械震動l0m/s² , (10~150)H
8、儀表選型表